
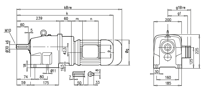
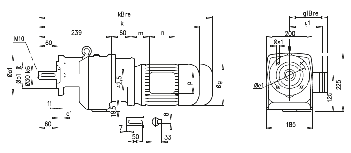
Габаритные и присоединительные размеры NORD мотор-редукторы SK 23, SK 23F |
| |
SK 23

SK 23F

a1 |
b1 |
c1 |
e1 |
f1 |
s1 |
160 |
110 |
10 |
130 |
3,5 |
9 |
200 |
130 |
12 |
165 |
3,5 |
11 |
A45 |
63 S/L |
71 S/L |
80 S/L |
g |
130 |
145 |
165 |
g1 / g1Bre |
115 / 123 |
124 / 133 |
142 / 142 |
k / kBre |
495 / 551 |
535 / 593 |
560 / 624 |
m / mBre |
16 / 23 |
42 / 44 |
47 / 51 |
n / nBre |
100 / 134 |
100 / 134 |
114 / 153 |
p / pBre |
100 / 89 |
100 / 89 |
114 / 108 |
|
| |